TCP/IP-only connection
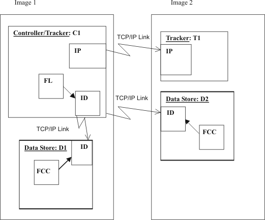
Controller and tracker in same address space with tracker connected through TCP/IP shows a JES2 with two images. In Image 1, the controller and tracker are in the same address space. Image 2 contains a tracker. The spool is not shared. Two Data Stores are required, one for Image 1 and one for Image 2. All connections are TCP/IP links.

Key:
- FCC
- Data Store Communication task
- FL
- Fetch Job Log Task
- ID
- Task for Data Store-to-controller TCP/IP communication
- IP
- Task for tracker-to-controller TCP/IP communication
Example members for Figure 9 shows the initialization statements you can use to create the configuration in Controller and tracker in same address space with tracker connected through TCP/IP.
| Controller member | Tracker member |
|---|---|
|
C1
|
T1
|
| Data Store members | |
|
D1
|
D2
|
Note: In this example, the name of the tracker destination
is TRK1. The destination name is defined also in the destination field
of the workstation. The TCP/IP address of image 1 is 9.12.134.1 and
the TCP/IP address of image 2 is 9.12.134.9.